BIBLIOTECA

Filtro Disco de Tecido MITA® Water Technologies

Filtro Disco de Tecido

MITA® Water Technologies

https://www.mitawatertechnologies.com

O tratamento terciário tem sido usado ​​por muitos anos para polir efluentes, reduzindo as concentrações de sólidos em suspensão (SST), DBO e amônia em estações de tratamento de efluentes. Legislação atual levou a um maior interesse na tecnologia de remoção de nutrientes (P+N) e aumento da demanda por tratamento terciário no processo de tratamento de águas residuarias

Filtro Disco de Tecido MITA® Water Technologies

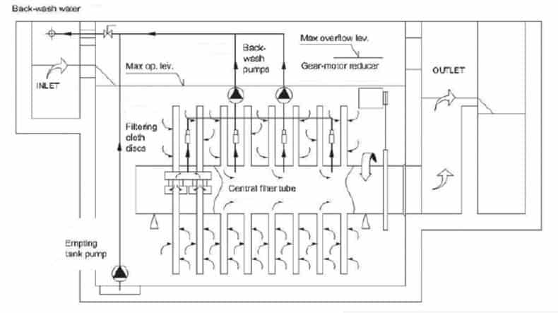
Funcionamento:

A unidade filtrante é fornecida completa com acionamento e automatismos, para fácil instalação e posta em marcha. A quantidade de discos filtrantes varia de acordo com a vazão a ser tratada e a quantidade de sólidos a ser removida.

Durante a operação, a água não tratada flui para o tanque do filtro e passa através do tecido do filtro de fora para o seu interior, com os sólidos sendo retidos no filtro têxtil. O filtrado então flui do interior do tambor de discos para a saída através do tubo central, subindo na câmara de descarga.

Com o acúmulo de sólidos na tela do filtro, aumenta a resistência à sua passagem, provocando o aumento do nível de líquido no interior do tanque. A partir de uma perda de carga, é iniciado automaticamente um ciclo de limpeza do filtro, sem, no entanto, provocar a interrupção do processo de filtração. O fluxo com os sólidos removidos na limpeza retorna para estágios anteriores do processo de tratamento.

Aplicações típicas:

  • Tratamento terciário, remoção de SS e DBO das águas residuarias
  • Filtração após decantador secundário devido a escuma, sobrecarga, etc.
  • Separação de sólidos após tratamento físico-químico em plantas industriais
  • Remoção de micro poluentes
  • Pré-tratamento de água de rios e lagos e remoção de algas.
  • Água de filtração industrial, água de resfriamento, agricultura, água de resfriamento para usinas de energia e usinas siderúrgicas etc.
  • Pré-tratamento para processos avançados (carvão ativado, torre de íons, ozônio, UV) e R/O, N/F.
  • Tratamento primário de águas residuarias em substituição de decantadores.
  • Remoção de Fósforo.
MITA
Foto Divulgação MITA Water Technologies

 

Principais características:

  • Alimentação por gravidade (quando possível).
  • Filtração por gravidade.
  • Perda de cabeça limitada.
  • Sem partes móveis durante a filtração.
  • Rotação do filtro e funcionamento de 1 bomba durante a retrolavagem.
  • Uso de água clarificada para retrolavagem (sem água limpa).
  • Filtração contínua (sem unidade stand-by).
MITA® – Esquema típico de instalação

 

Dimensionamento e desempenho de filtros disco de tecido MITA®

Parâmetros médios de dimensionamento:

Velocidade de filtragem: 7 – 10 m3 /(m²* h)

Carga específica SST: 0,2 – 0,3 kgTSS/(m²*h)

 

Desempenhos médios

Com entrada de sólidos suspensos: 50 mgSST/l

Concentração de saída: 3 – 10 mgSST/l

 

Vídeo do funcionamento do Filtro Disco de Tecido MITA®:

https://www.youtube.com/watch?v=ywnLOn15uNw

Foto Divulgação MITA

 

LEIA TAMBÉM: O ESPAÇO URBANO E OS DESAFIOS A SEREM ENFRENTADOS

ÚLTIMOS ARTIGOS:

CATEGORIAS

Confira abaixo os principais artigos da semana

Abastecimento de Água

Análise de Água

Aquecimento global

Bacias Hidrográficas

Biochemie

Biocombustíveis

Bioenergia

Bioquímica

Caldeira

Desmineralização e Dessalinização

Dessalinização

Drenagem Urbana

E-book

Energia

Energias Renováveis

Equipamentos

Hidrografia / Hidrologia

Legislação

Material Hidráulico e Sistemas de Recalque

Meio Ambiente

Membranas Filtrantes

Metodologias de Análises

Microplásticos

Mineração

Mudanças climáticas

Osmose Reversa

Outros

Peneiramento

Projeto e Consultoria

Reciclagem

Recursos Hídricos

Resíduos Industriais

Resíduos Sólidos

Reúso de Água

Reúso de Efluentes

Saneamento

Sustentabilidade

Tecnologia

Tratamento de Água

Tratamento de Águas Residuais Tratamento de águas residuais

Tratamento de Chorume

Tratamento de Efluentes

Tratamento de Esgoto

Tratamento de lixiviado

Zeólitas

ÚLTIMAS NOTÍCIAS